台湾如阳微型齿轮箱体积小、扭力大、噪音小、速比全、种类多样化、容易安装。可搭配感应电机、可逆式电机、调
速电机、电磁刹车电机使用来满足各类设备需求,台湾如阳微型电机是体积、容量较小,输出功率一般在数百瓦以下
的电机和用途、性能及环境条件要求特殊的电机。全称微型特种电机,简称微电机。常用于控制系统中,实现机电信
号或能量的检测、解算、放大、执行或转换等功能,或用于传动机械负载,也可作为设备的交、直流电源。产业应用
范围广泛:输送机械类、食品机械类、印刷机械类、医疗机械类,包装机械类等。

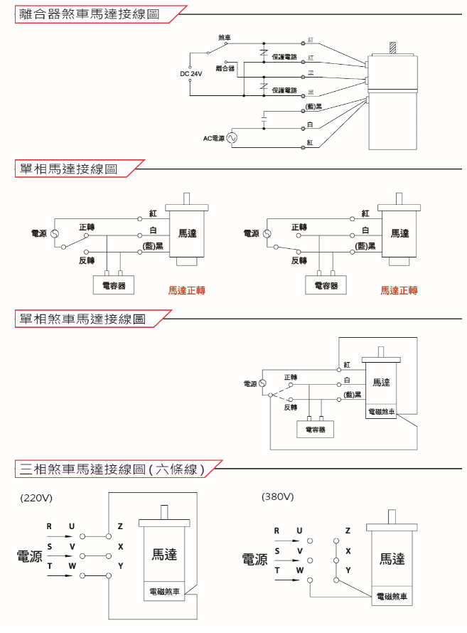
使用控制器注意事项:
1. 配线施工时须先确认控制器与马达输出规格符合。
2. 使用过热保护马达,过热保护开关出线与马达控制线路需串接。
3. 调速马达加装强制风扇时,强制风扇电源须接至入力电源处。
4. 调速马达加装无励磁刹车时,无励磁电源供应器入力侧,须与马达启动电源侧并接,马达启动时无励磁刹车才能脱开。
5. 调速附电子刹车功能马达,当马达停止有电子刹车 0.5 秒,此時不可使用正逆转操作。
6. 开关接点容量须为 AC 125V 5A 以上或 AC 250V 5A 以上。
7. 电子刹车功能,使用于 0.5 秒连转 0.5 秒停止场合,马达温度升高,请使用于马达连转温度 90° C 以下场合。


本文由Eziko艾之克自动化收集整理www.ezikotech.com转载请注明出处(台湾如阳马达减速机)

微信识别二维码
(点击微信号复制,添加好友)